向四支试管中分别加入少量不同的无色溶液进行如下操作,结论正确的是________.
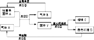
淡黄色固体A和气体X存在如下转化关系:
请回答下列问题
(1)固体A的名称________,X的化学式________.
(2)反应③的化学方程式为________.
(3)写出反应②④的离子方程式:
反应②________.
反应④________.
(4)溶液C中的阴离子主要是________,检验该离子的实验操作为________.
化学计量在化学中占有重要地位,请回答下列问题:
(1)现有mg某气体,它由双原子分子构成,其摩尔质量为Mg·mol-1.若阿伏加德罗常数用NA表示,则:
①该气体的物质的量为________;
②该气体所含原子总数为________个;
③该气体在标准状况下的体积为________.
(2)与标准状况下V LCO2所含氧原子数目相同的水的质量是________(用分式表示).
(3)在一定的温度和压强下,1体积气体X2跟3体积气体Y2化合生成2体积化合物,则该化合物的化学式是________.
(4)某盐混合溶液中含有离子:Na+、Mg2+、Cl-、SO42-,测得Na+、Mg2+和Cl-的物质的量浓度依次为:0.2 mol·L-1、0.25 mol·L-1、0.4 mol·L-1,则c(SO42-)=________.
五种有机物A、B、C、D、E,其中A、B是烃类,其它为含氧衍生物;A与E、B与D分别碳数相同.常温常压下A为气体,B、C是液体,D为固体.已知:
(1)A可以聚合;完全燃烧1 mol A,需氧气3 mol.
(2)B的蒸气对氢气的相对密度是39,完全燃烧7.8 g B,需氧气16.8 L(标准状态).
(3)C与浓硫酸共热得A,C经氧化可得E.
(4)D溶液遇FeCl3溶液显紫色,E与Na2CO3溶液混和有气体产生.
由上述推断出各物质的结构简式:A.________、B.________、C.________、D.________、E.________.
分子式为C4H10O,属于醇的同分异构体有________种,其中一种不能氧化成醛或酮,它的结构简式是________;另一种没有支链且能被氧化成醛,写出它与乙酸发生酯化反应的方程式________.
卤代烃的用途十分广泛.卤代烃________(填“能”或“不能”)跟硝酸银溶液反应生成卤化银沉淀.分子式为C3H7Br的卤代烃,其结构简式有两种,分别为________和________,它们与NaOH醇溶液反应生成的有机物的结构简式为________.为了检验这种有机物,可把它通入盛有________的试管中.
命名下列物质或根据题意写出结构简式
的系统命名法名称是________.
(1)
(2)的名称是________.
(3)2-甲基-1-丁烯的结构简式________,
(4)相对分子质量为72且沸点最低的烷烃的结构简式________.
已知N2、CO2的混合气体的质量共10.0克,标准状况下,体积为6.72 L,原混合气体中N2、CO2的体积之比________.
通过加入适量的化学药品,采用恰当的分离提纯方法,除去某溶液里溶解的杂质,下列做法中不正确的是(括号内的物质为杂质)________
在元素周期表中,同一主族元素化学性质相似.目前也发现有些元素的化学性质在周期表中左上方或右下方的另一主族元素性质相似,这称为对角线规则.
据此请回答:
(1)锂在空气中燃烧,除了生成________外,也生成微量的________.
(2)铍的最高价氧化物对应水化物属于两性化合物,证明这一结论的有关离子方程式________,________.
(3)科学家证实,BeCl2是共价化合物,设计一个简单实验证明,其方法是________.用电子式表示BeCl2的形成过程________